Section 10 Metering Installations and Equipment
10.1 General Comments
The metering equipment, while furnished by the Department, is usually installed on the Customer’s premises (on Customer owned building, pole or structure) as part of the service entrance equipment, therefore provisions must be made for it in the Customer’s installation. The metering equipment provided by the Department consists of, as required, watt-hour meters, current transformers, demand meters, recording demand devices, metering transformers, relays, color coded meter cables, test blocks, and other equipment. The type of equipment supplied will depend on the requirements of the applicable rate schedule and the Department’s standard practices. The Customer may be required to provide or install adequate attachments or devices for attaching Department’s metering facilities to the building. This may require running conduit through eaves of roof and other similar necessities, that could alter the Customer’s building.
No installations on porches or car ports.
10.2 Meter Connections & Seals
The Department shall install the meter and seal all meters and metering equipment. Except as noted below, only the Department and its authorized agents are permitted to break or replace a seal, or to remove or change a meter. Under certain conditions, and with specific approval of the Department, authorization may be obtained by a licensed electrical contractor to remove a Department meter seal. The contractor shall obtain approval prior to removing the meter seal, or notify the Department after doing so under unusual circumstances. Any infringement or violation shall be dealt with in accordance with the Department procedure for dealing with meter tampering.
The wiring between the main service entrance switch and the meter enclosure shall be of approved service entrance cable and shall be enclosed in conduit or electrical tubing of not less than 1″ inside diameter, or auxiliary gutter.
Meters and instrument transformers will be connected in the service entrance on the line side of the main switch in the following sequence: meter equipment – service switch – fuse – load. Except in the case of 480 volt service with self-contained metering as stated in Section 7.8, 480 Volt Meter Service.
10.3 Meter Clearance
Meters and metering equipment enclosures shall be mounted in locations which will provide at least six inches clearance on all sides and at least four feet in front. Exceptions to this section must be approved by the Department.
10.4 Outdoor Meters
An outdoor meter installation is the Department’s standard for all new installations and where practicable on rewired installations. To facilitate reading by both the Customer and the Department and to provide accessibility for testing, the Department requires that outdoor meters be mounted between five and six feet above ground level. (Locations inside porches or beneath car ports are not considered as being outdoors.)
10.5 Location Of Meter Installations
The preferred meter location for residential service is outside of the building on the side of residences within three feet of the front wall and outside of backyard fences, so as to minimize the Department’s required access on the Customer’s premises. The Department will endeavor to select a meter location which will be satisfactory and economical for the Customer and at the same time convenient to the Customer in providing the necessary connections as part of the service entrance installation.. See Drawings.
Prior approval of the Department is required to locate the meter other than in the preferred location, and the Customer must pay any and all appropriate charges. Approval of the Department to locate the meter elsewhere will not be given unless the meter is and will remain readily accessible.
Specific conditions for locating the meter installation vary at each commercial and industrial location. Therefore, it is advisable to consult with the Department before final plans for location of service entrance are completed.
10.6 Grouping Of Meters
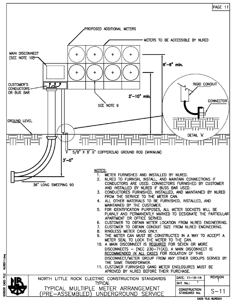
When more than one meter is involved, the meters should be grouped at one location. Therefore, it is important that a meter location be selected which will provide ample space for the meters required. In group installations, the Customer shall mark both meter loops and service switches with a permanently attached metal tags or plastic picture or spec. Permanent marker or equivalent written directly on the can shall not be used and is not acceptable marking of individual meters in grouped meter locations. The lettering on each tag shall be 3/16 inch or larger and be either raised or incised on each tag. Each tag shall be riveted or glued to the meter loop or switch. The tags shall identify the space served by each meter and service switch; and will be for future reference when servicing or repairs are required. Where the Customer furnishes Ganged Factory Bussed Meter Sockets, the Customer must check with the Department for approval before purchasing. These shall have provisions for locking each individual meter space. The metering installation should be as tamper-proof as possible. It is important that the equipment be of good quality and strength so that corrosion and deterioration will not present security problems.
Diagrams of typical meter installations and layout are shown in the drawings listed below.
| Drawing No. | Description |
|---|---|
| S10 | Typical Multiple Meter (Preassembled), OH Service |
| S11 | Typical Multiple Meter (Preassembled), UG Service |
Where grouping of meters in a publicly accessible location is impracticable, the meter for each customer must be located in the space which the meter serves, reasonably near the service entrance switch.
10.7 Meter Mounting Height
To facilitate reading, resetting and servicing, the mounting height of the meter preferably shall be 5 1/2 feet above the ground to center of the meter, but shall not be less than 5 feet and no more than 6 feet above ground to center of the meter.
Where two meters are mounted vertically on a wall as a gang installation, the upper meter shall be mounted at least 5 1/2 feet to center above ground, and not more than 6 feet to center above ground. The lower meter shall be mounted so as to allow three inches clearance between meter enclosures. Where more than two meters are to be installed as a gang installation, they shall be mounted in horizontal rows.
Individually metered apartment complexes may have meters installed in manufactured combination meter enclosure and switch gear assemblies. Such assemblies shall not have more than six horizontal rows of meters. When such assemblies are installed indoors or in enclosures, the center of the highest meter shall not be more than 6 1/2 feet above the floor and the center of the lowest meter shall not be less than 18 inches above the floor or bottom of enclosure.
When such assemblies are mounted on the exterior walls of a building, the center of the highest meter shall not be more than 6 1/2 feet above finished grade and the center of the lowest meter shall not be less than 34 inches above finished grade. Assemblies mounted on the exterior walls of a building must be rain tight. Where more than one meter must of necessity be mounted vertically on a pole, the top meter shall be mounted no more than 6 feet to center above final grade. Additional sockets shall be mounted to allow three inches clearance between sockets and the center of the lowest meter shall not be less than 34 inches above final grade.
Meters in Mobile Home Parks served by underground services shall typically be installed as shown on Drawing S-2 (top).
10.8 Types of Meter Installations
10.8.1 Self-contained Metering Installations
Normally, residential and small non-residential loads are metered with self-contained meters. Services at 120/240 volts, single phase may have a main disconnect rated for loads up to 400 amps and have self-contained meters. Single phase self-contained meters with loads above 200 amps must have an approved meter socket containing a by-pass switch. Customers desiring three phase service with loads above 200 amps should consult the Department concerning availability of self-contained meters. Above 400 amps, all meters shall be instrument transformer rated meters and the appropriate meter can to facilitate the installation of all current transformers, meters, and potential transformers if necessary. All three phase self-contained meters must have an approved meter enclosure containing a by-pass switch.
10.8.2 Instrument Transformer Installation
When loads exceed the capacity of self-contained meters, which is 320 amps for current generation electronic meters, instrument transformers are provided by the Department. At the Department’s request, the Customer’s contractor or electrician shall install this equipment. As the requirements involving this installation vary so much, it is not practical to formulate requirements covering all installations. The Customer or contractor contemplating an installation of this nature shall consult with the Department as to the number, size, location of and provisions for mounting instrument transformers and metering enclosures. Upon request, the Department will furnish information regarding the type, dimensions and connections of metering equipment to be used. For larger installations it is essential that such information be obtained before wiring plans are completed.
10.8.3 Totalized Metering
In special case where the Customer has more than one service metered at the same location, totalized metering may be available. Totalized metering uses a device which receives and adds together pulses from two or more sources for the purpose of determining the coincidental peak demand. For availability of totalized metering, consult the Department.
10.9 Primary Metering Installations
Certain installations involve the use of large quantities of power where the Customer intends to use electricity without transformation or finds it convenient to own a distribution system and provide the transformers. In these cases the Department may provide service under one of the three options described below.
In many cases, the Department does not provide the supporting structure and since each installation is unique, the Customer must consult with the Department during the design phase of the proposed service.
The three options for furnishing service involving primary voltage delivery or metering are as follows:
- Primary voltage delivery and metering: All service is delivered and metered at primary line voltage and the Customer owns and maintains all of the service transformers and substation installation, except for the metering equipment.
- Primary voltage metering and secondary voltage delivery: All service is metered at primary line voltage and the Department owns some or all of the service transformers or substation installation. The Customer takes delivery at the secondary voltage level.
- Primary voltage delivery and secondary voltage metering: All service is delivered at primary line voltage and the Customer owns and maintains all of the service installation on the Customer’s premises, except for the metering installation. The meters are part of the service installation on the Customer’s premises, but they are owned and maintained by the Department. Service is metered at the secondary voltage level.
Regardless of the option desired, when the metering installation is located on the Customer’s premises, the Customer shall provide a suitable location without cost to the Department. The Customer shall also provide the Department suitable right-of-way over the premises for the Department’s overhead primary circuit to the substation or in lieu thereof an underground service for primary voltage may be provided.
10.10 Meter Grounding
Grounding the metering installation is a safety consideration both for the Department and the Customer. The grounding connection shall be made in accordance with NEC Article 250 and any other referenced code and preferably in the meter enclosure. If the grounding connection is made anywhere other than the meter enclosure, the Customer shall be responsible for grounding continuity between the point where the grounding is made and the meter enclosure.


